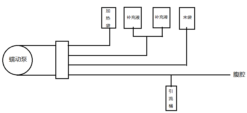
蠕動泵在腹膜透析機中的應用

OEM蠕動泵產品 (S-JZ15)已經在腹膜透析機上得到廣泛應用
可以實現透析設備的無菌操作,采用一次性管路,可以防止交叉感染
±2%高精度的流量傳輸,可滿足透析液的劑量要求
可通過RS485通信控制或模擬量信號控制,實現腹膜透析機的全自動智能化透析治療方案
可通過更換軟管尺寸或調整泵的轉速滿足不同人群對透析液流量的需要
經過大量的實驗和上機測試驗證,性能穩定可靠
可根據客戶需求,提供定制化的蠕動泵解決方案,使泵與設備配合更好,優化設備的性能,提高透析效率以實現預期效果
相關產品 >
-
Tygon?E-3603圣戈班進口蠕動
圣戈班的 Tygon® E-3603 管材晶瑩剔透且柔韌,幾乎可以處理現代實驗室中發現的所有有機化學品。它不氧化且無污染,使其成為各種應用的理想選擇。 Tygon® E-3603 具有
了解詳情
-
Fluran? F-5500-A 黑色蠕動泵
Black Fluran® F-5500-A 是一種不透明管道,適用于其他管道失效的惡劣環境,例如用于腐蝕性極強的材料的蠕動泵管道、溶劑回收系統、干洗流體管線和過程監控設備。耐臭氧、
了解詳情
-

-
2*FSU-04A八通道蠕動泵灌裝系
*上表列出常用型號,以及多通道組合方案,以供參考。高品質步進電機驅動,穩定高效的操作系統和管路極大地保證了灌裝精度;經過客戶端長期使用優化的校準算法,使用更方便;可在線微
了解詳情

